Question
In the event of a failure, of the main electrical
power supply on a; ship, an emergency source of power must be available. State
the circuits which must be fed from such a source and discuss the reasons
governing the selection of such circuits.
Answer.
Standby emergency
batteries.
Emergency power or temporary emergency power can be
provided by automatic connection of a battery at loss of main power.
A simple arrangement is shown (Figure
) for lead-acid batteries.
This type of secondary cell loses charge gradually
over a period of time.
Rate of loss is kept to a minimum by maintaining
the cells in a clean and dry state, but it is necessary to make up the loss of
charge: the system shown has a trickle charge
In normal circumstances the batteries are on
standby with load switches (L) open and charging switches (C) closed.
This position of the switches is held by the
electromagnetic coil against pressure of the spring.
Loss of main power has the effect of de-energising
the coil so that the switches are changed by spring pressure moving the
operating rod.
The batteries are disconnected from the mains as
switch C opens, and connected to the emergency load by closing of L.
Loss of charge is made up when the batteries are on
standby, through the trickle charge which is adjusted to supply a continuous
constant current.
This is set so that it only compensates for losses
which are not the result of external load.
The current value (50 to 100 mill amperes per 100
ampere hours of battery capacity) is arrived at by checking
with a trial value that the battery is neither losing charge (hydrometer test)
nor being overcharged (gassing).
When batteries have been discharged on load the
trickle current, set only to make up leakage, is insufficient to recharge them.
Full charge is restored by switching in the quick
charge batteries are put back on trickle charge.

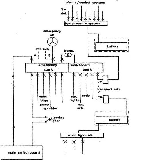
Emergency generator.
There are a number of ways in which emergency power
can be supplied.
The arrangement shown in Figure 1.7 incorporates
some common features.
The emergency switchboard has two sections, one
operating at 440 volts and the other at 220 volts.
The 440 volt supply, under normal circumstances, is
taken from the main engine room switchboard through a circuit breaker A. Loss
of main power causes this breaker to be tripped and the supply is taken over
directly by the emergency generator when started, through breaker B. An
interlock prevents simultaneous closure of both breakers.
A special feeder is sometimes fitted so that in a
dead-ship situation the emergency generator can be connected to the main
switchboard.
This special condition breaker would only be closed
when the engine room board was cleared of all load, ie.
all distribution breakers were open.
Selected machinery within the capacity of the emergency
generator could then be operated to restore power, at which stage the special
breaker would be disconnected.
The essential services supplied from the 440 volt
section of the emergency board depicted include the emergency bilge pump, the
sprinkler pump and compressor, one of two steering gear circuits (the other
being from the main board), and a 440/220 volt three-phase transformer through
which the other section is fed.
Circuits supplied from the 220 volt section include
those for navigation equipment, radio communication and the transformed and
rectified supplies to battery systems.
Separate sets of batteries are fitted for temporary
emergency power and for a low-pressure
The former automatically supply emergency lights
and other services not connected to the low-pressure system
The switchboard and generator for emergency
purposes are installed in one compartment which may be heated for ease of
starting in cold conditions.
The independent and approved means of automatic
starting (compressed air, batteries or hydraulic) should have the capacity for
repeated attempts, and a secondary arrangement such that further attempts can
be made within the 30 minute temporary battery lifetime.
The emergency generator is provided with an
adequate and independent supply of fuel with a flash point of not less than 43
°C (110°F).
Emergency electrical power
In all passenger and cargo vessels a number of
essential services must be able to be maintained under emergency conditions.
The requirements vary with type of ship and length of voyage.
Self-contained emergency sources of electrical
power must be installed in positions such that they are unlikely to be damaged
or affected by any incident which has caused the loss of main power.
The emergency generator with its switchboard is
thus located in a compartment which is outside of and away from main and
auxiliary machinery spaces, above the uppermost continuous deck and not forward
of the collision bulkhead.
The same ruling applies to batteries, with the exception
that accumulator batteries must not be fitted in the same space as any
emergency switchboard.
An emergency source of power should be capable of
operating with a list of up to 22^° and a trim of up to 10°.
The compartment should be accessible from the open
deck.
Passenger vessels.
Emergency generators for passenger vessels are now
required to be automatically started and connected within 45 seconds. A set of
automatically connected emergency batteries, capable of carrying certain
essential items for 30 minutes, is also required.
Alternatively, batteries are permitted as the main
emergency source of power.
Regulations specify the supply of emergency power
to essential services on passenger ships for a period of up to 36 hours. A
shorter period is allowed in vessels such as ferries.
Some of the essential services may be operated by
other than electrical means (such as hydraulically controlled watertight doors), others may have their own electrical power.
If the batteries are the only source of power they
must supply the emergency load without recharging or excessive voltage drop
(12% limit) for the required length of time.
Because the specified period is up to 36 hours,
batteries are used normally as a temporary power source with the emergency
generator taking over essential supplies when it starts (Figure
).

Batteries are fitted to provide temporary or
transitional power supply, emergency lights, navigation
lights, watertight door circuits including alarms and indicators, and internal
communication systems.
In addition they could supply fire detection and
alarm installations, manual fire alarms, fire door release gear, internal
signals, ship's whistle and daylight signalling lamp. But some of these will
have their own power or take it from a low-pressure
The emergency generator when started supplies
essential services through its own switchboard, including the load taken
initially by the transitional batteries.
Additionally it would provide power for the
emergency bilge pump, fire pump, sprinkler pump, steering gear and other items
if they were fed through the emergency switchboard.
Arrangements are required to enable lifts to be
brought to deck level in an emergency.
Also, emergency lighting from transitional
batteries is required in all alleyways, stairs, exits, boat stations (deck and overside), control stations (bridge, radio room, engine
control room etc.), machinery spaces and emergency machinery spaces.
Cargo vessels
Emergency power for cargo ships is provided by
accumulator battery or generator.
Power available for emergencies must be sufficient
to operate certain essential services simultaneously for up to 18 hours.
Some essential services have their own power or are
supplied from a low-pressure
Transitional batteries are required to supply for
30 minutes power for emergency lighting, general alarm, fire detection and
alarm system, communication equipment and navigation
lights
Typical essential services include
1) Emergency lighting (at every muster and
embarkation station, alleyways, stairways and exits, personnel lift cars, machinery spaces and main generating stations
including their control positions, all control stations, emergency switch board
all-stowage positions of fireman's outfits, at the steering gear, at the fire
pump and the emergency bilge pump and at the starting position of their motors.
2) Navigation lights; and other lights required by
COLREG.
3) MF radio
installation, ship earth station if applicable.
4) All
internal communication equipment required in an emergency.
5) Ship
borne navigational equipment.
6) Fire
detection and alarm system and fire door holding and release system.
7)
Intermittent operation of Day light signalling lamp.
8) The
ship's whistle.
9) Manually operated call points.
10) All internal signals that are
required in an emergency.
11) One of the fire pumps (either of the main fire
pumps, or the emergency fire pump.)
12) Automatic sprinkler pump,
13) Emergency fire pump. # all
the above services for 36Hrs.
Also
14) Any
water tight doors with their indicators and warning signals
15) The emergency arrangements to bring the lift
cars to deck, level for the escape of persons: