Question
Sketch and describe a Ward Leonard
speed control method
Give 2 examples where Ward Leonard
speed control method may be employed for ship board operation.

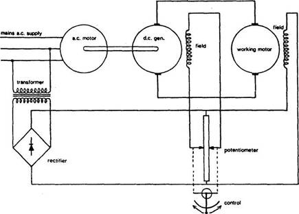
Ward-Leonard system
This system, used for fine control
of
The working motor (Figure) which
powers the steering gear, windlass or other equipment is a d.c.
machine, because speed control of these is easy.
The method is to alter the voltage
applied through the brushes to the armature windings of the
The voltage is increased or decreased,
not with the use of resistances but by arranging an individual
Speed and direction of the working
motor vary with the magnitude and direction of applied voltage.
Current for the windings of the
field poles is derived from the source of main power.
Where there is a.c.
main power, current for the windings is transformed to
lower voltage and rectified.
A constant speed induction
motor drives a
The generator output voltage is
controlled by adjusting its small excitation current via the speed regulator.
The
Switch of direction of current flow
through the field poles, also with the potentiometer, will cause the direction of the
pole magnetic fields to change.
This
changes the direction of generated current supplied to the motor and
thereby also the running direction of the motor.
The control lever can, by moving
the potentiometer contacts in opposite directions away from the mid-position
shown in the sketch, set the polarity and strength of the generator field poles.
By governing generator output to
the armature of the working motor, this in turn gives stepless
speed control of the working motor, in either direction.
The system as used for steering
gear operation on

it is used
today on ships with a.c. electrical power for deck
machinery such as the windlass, cranes winches, capstan. Bow thruster. Main propulsion. Ferries,
Tug.