Question
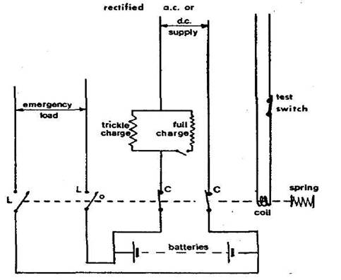
Sketch a standby battery charging /
discharging circuit
Describe the circuit sketched making
special reference to how battery charge is maintained and how it operates upon loss
of main power.

Emergency power or temporary
emergency power can be provided by automatic connection of a battery at loss of
main power. A simple arrangement is shown (Figure) for lead-acid batteries.
This type of secondary cell loses charge gradually over a period of time. Rate
of loss is kept to a minimum by maintaining the cells in a clean and dry state,
but it is necessary to make up the loss of charge the system shown has a
trickle charge.
In normal circumstances the
batteries are on standby with load switches (L) open and charging switches (C)
closed. This position of the switches is held by the electromagnetic coil
against pressure of the spring. Loss of main power has the effect of de-energizing
the coil so that the switches are changed by spring pressure moving the
operating rod. The batteries are disconnected from the mains as switch C opens,
and connected to the emergency load by closing of L.
Loss of charge is made up when the
batteries are on standby, through the trickle charge which is adjusted to
supply a continuous constant current. This is set so that it only compensates
for losses which are not the result of external load. The current value (50 to
100 mill amperes per 100 ampere hours of battery capacity) is arrived at by checking with a trial value that the battery is neither
losing charge (hydrometer test) nor being overcharged (gassing).