Question
With reference to preferential tripping in a
marine electrical distribution system.
(b) State why this facility is required.
(c)
With the aid of a sketch, describe a typical arrangement to provide
three stages of tripping as an instantaneous protection against short circuit.
If a generator
develops an overload fault condition then the generator is liable to be
disconnected by the overload trip and this could lead to a total power failure
and shut down of machineries.
In such a case it is
better to maintain the generators operating and connected by removing the
overload fault by disconnecting some of the connected load.
This disconnection
of loads must be carried out automatically
The load to be
disconnected must not be essential to the safety of the ship.
These non essential may
be a single, group or as several groups.
Preferential trip
thus disconnect the non essential services in a definite sequence and so maintaining
generator supplies available to essential services such as safety of person
aboard and safe navigation and propulsion of ship.
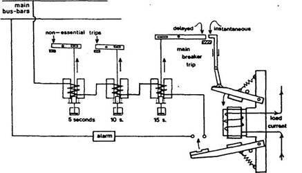
A scheme for
operating all of the overload-type trips from one load-current-carrying coil
(Figure a) uses two instantaneous trip levers.
The top lever is
arranged as an instantaneous short-circuit trip and opens the breaker directly
through mechanical linkages.
The bottom lever
closes instantly at the lower overload current setting and, by so doing,
completes the circuit through two (or more) non-essential circuit trips and a
main breaker trip all with dashpot time delay (similar to Figure b).
These relays will
trip out non-essentials at 5 and 10 second intervals and finally, if the
overload persists, the main breaker after 15 seconds.
Warning of overload is given by the alarm.
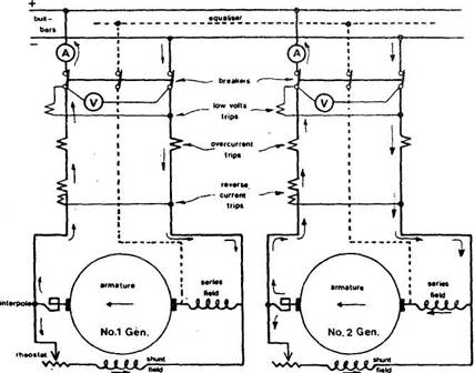
Overload protection
is provided on both poles (see Figure c).

Figure
a

Figure
b

Figure
c