Question
With reference to an emergency, source of electrical power in cargo
ships:-
(a) Describe a typical power source.
(b) Give a typical list of essential services, which must be supplied
simultaneously.
(c) Explain how the emergency
installation can be periodically tested.
Answer a)

Fig.
Emergency generators for passenger
vessels are now required to be automatically started and connected within 45
seconds. A set of automatically connected emergency batteries capable of
carrying certain essential items for 30 minutes, is also required.
Alternatively batteries are
permitted as the main emergency source of power.
Regulations specify the supply of
emergency power to essential services on passenger ships for a period of upto 36 hours.
A shorter period is allowed in
vessels such as ferries.
Some of the essential services may
be operated by other than electrical means (such as hydraulically controlled
water tight doors), others may have their own
electrical power.
If the batteries are the only
source of power they must supply the emergency load without recharging or
excessive voltage drop (12% limit) for the required
length of time.
Because the specified period is upto 36 hours: batteries are used normally as a temporary
power source with the emergency generator taking over essential supplies when
it starts.
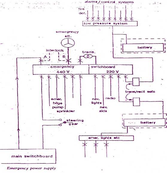
The emergency switch board has two
sections, one operating at 440 volts and the other at 220 volts.
The 440 V supply, under normal
circumstances, is taken from the main engine room switch board through a
circuit breaker. A loss of main power causes this breaker to be tripped and the
supply is taken over directly by the emergency generator when started through
breaker B.
An inter lock prevents simultaneous
closure of both breakers.
A special feeder is some times
fitted so that in a dead ship situation the emergency generator can be
connected to the main switchboard.
This special condition breaker
would only be closed when the engine room board was cleared of all load, i.e.
all distribution breakers were open. Selected machinery within the capacity of
the emergency generator could then be operated to restore power, at which stage
the special breaker would be disconnected.
b) Typical
essential services include
1) Emergency lighting (at every muster
and embarkation station, alleyways, stairways and exits, personnel lift
cars, machinery spaces and main
generating stations including their control positions, all control stations,
emergency switch board all-stowage positions of fireman's outfits, at the steering
gear, at the fire pump and the emergency bilge pump and at the starting
position of their motors.
2) Navigation lights; and other
lights required by COLREG.
3)
MF radio installation, ship earth station if applicable.
4)
All internal communication equipment required in an emergency.
5)
Ship borne navigational equipment.
6)
Fire detection and alarm system and fire door holding and release
system.
7)
Intermittent operation of Day light signaling
lamp.
8)
The ship's whistle.
9) Manually operated call points.
10) All internal signals that are required in an emergency.
11)
One of the fire pumps ( either of the main fire
pumps, or the emergency fire pump.)
12) Automatic sprinkler pump,
13) Emergency fire pump. # all the above services for 36Hrs.
Also 14) any water tight doors with their
indicators and warning signals
15) The emergency arrangements to
bring the lift cars to deck, level for the escape of persons:
c) PERIODICAL
TESTING OF THE EMERGENCY INSTALLATION:
Correct functioning of the auto
start equipment is obviously vital to the production of emergency power.
Regular, weekly, testing of the
emergency generator should include simulation of the loss of normal power.
The start up equipment may provide
a pushbutton to interrupt the normal voltage supply to the panel which then triggers
the start sequence.
Loss of main power supply can easily be
simulated by pulling a fuse in the auto start pane which supplies the
under-voltage or under-frequency relay.
Emergency generators should be
regularly checked and run up to speed for short test runs to comply with safety
regulations. These no-load running
checks should when practicable, be supplemented occasionally by a proper load
test.
This requires the disconnection of
normal mains power while the emergency generator is loaded upto
near its rated value. Only the proper load test will prove the performance of
the generator and its prime mover, together with its circuit-breaker operation.