Question
Sketch a lamp bright, lamp dark
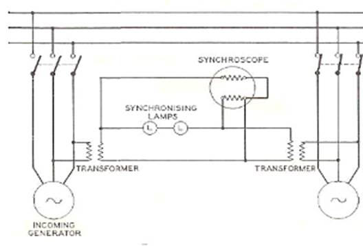
system configuration for synchronizing lamps

Fig.—Schematic Diagram of Synchroscope and Synchronising Lamps for "Lamps
Bright" System
In the "lamps bright"
method a one-to-one ratio transformer is connected so that its secondary can
be connected, with reversed polarity, in series with the secondary of the
transformer connected to the running generator. Thus, when the two supplies
are in synchronism double normal voltage is imposed on the lamps.

Fig..—Schematic
Diagram of Synchroscope and Synchronising Lamps for
"Lamps Dark" System
In practice it is almost
impossible to adjust the speeds exactly so that the pointer remains stationary
at 12 o'clock, and it is best practice to have the pointer rotating not faster
than one revolution in 5 seconds in the "fast" direction, and to
close the switch when the pointer is at about 11 o'clock. In this way with the
machine slightly fast it will immediately assume load, whereas if switched when
running slow it would take a motoring load which might possibly operate the
reverse power relays. It is in view of this possibility that the latter should
be provided with time lag.
Two voltmeters are necessary, one
connected to the busbars and the other to the
incoming machine. In practice a 10 per cent difference in voltage might be
considered tolerable.